Instance Verification Kit (IVK)

mutex lock @ [8960+33+/linux-3.19-rc1/drivers/gpu/drm/i915/intel_dp.c]
Instance Signature: pps_mutex

The Matching Pair Graph:


Function Name
Control Flow Graph (CFG)
Events Flow Graph (EFG)
Source Correspondence
_intel_edp_backlight_off [51280+24+/linux-3.19-rc1/drivers/gpu/drm/i915/intel_dp.c]
_intel_edp_backlight_on [50208+23+/linux-3.19-rc1/drivers/gpu/drm/i915/intel_dp.c]
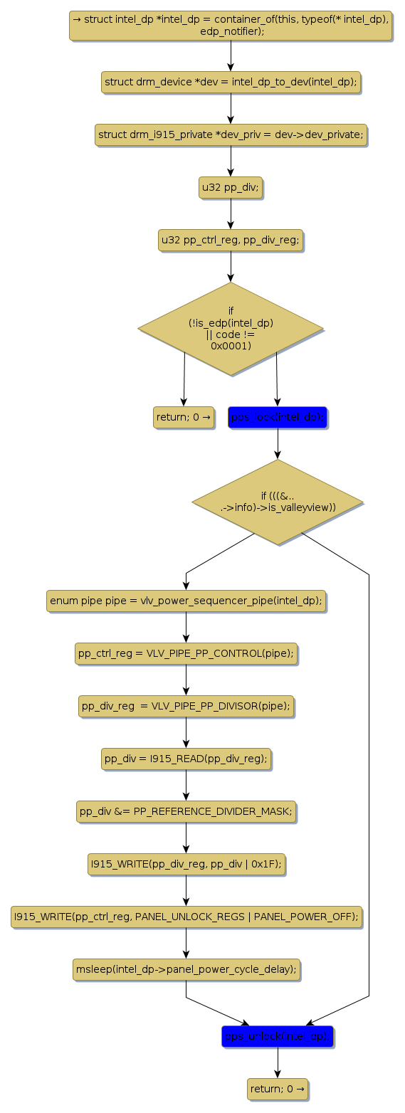
edp_notify_handler [16775+18+/linux-3.19-rc1/drivers/gpu/drm/i915/intel_dp.c]
edp_panel_vdd_work [46076+18+/linux-3.19-rc1/drivers/gpu/drm/i915/intel_dp.c]
intel_dp_aux_ch [23042+15+/linux-3.19-rc1/drivers/gpu/drm/i915/intel_dp.c]
intel_dp_encoder_destroy [122915+24+/linux-3.19-rc1/drivers/gpu/drm/i915/intel_dp.c]
intel_dp_encoder_reset [124964+22+/linux-3.19-rc1/drivers/gpu/drm/i915/intel_dp.c]
intel_dp_encoder_suspend [123688+24+/linux-3.19-rc1/drivers/gpu/drm/i915/intel_dp.c]
intel_dp_init_connector [143016+23+/linux-3.19-rc1/drivers/gpu/drm/i915/intel_dp.c]
intel_edp_backlight_power [52221+25+/linux-3.19-rc1/drivers/gpu/drm/i915/intel_dp.c]
intel_edp_init_connector [139816+24+/linux-3.19-rc1/drivers/gpu/drm/i915/intel_dp.c]
intel_edp_panel_off [49988+19+/linux-3.19-rc1/drivers/gpu/drm/i915/intel_dp.c]
intel_edp_panel_on [48524+18+/linux-3.19-rc1/drivers/gpu/drm/i915/intel_dp.c]
intel_edp_panel_vdd_on [44589+22+/linux-3.19-rc1/drivers/gpu/drm/i915/intel_dp.c]
intel_enable_dp [64429+15+/linux-3.19-rc1/drivers/gpu/drm/i915/intel_dp.c]
pps_lock [8445+8+/linux-3.19-rc1/drivers/gpu/drm/i915/intel_dp.c]
pps_unlock [9009+10+/linux-3.19-rc1/drivers/gpu/drm/i915/intel_dp.c]